立即注册找回密码

QQ登录

只需一步,快速开始

微信登录

微信扫一扫,快速登录

搜索

刘博谈准确度|定量产品精密度验证的实验设计

2021-10-27 10:56| 编辑: 沙糖桔| 查看: 4865| 评论: 0|来源: 诊断科学 | 作者:认真的刘博

摘要: 01背景本文探讨了检验机构和临床实验室定量测量项目精密度验证程序,希望能在为检验机构和临床实验室体外诊断定量产品精密度验证方法提供相关建议。如果对定量产品的操作步骤、用量、计算等进行了重大修改,只进行验 ...



01

背景

本文探讨了检验机构和临床实验室定量测量项目精密度验证程序,希望能在为检验机构和临床实验室体外诊断定量产品精密度验证方法提供相关建议。


如果对定量产品的操作步骤、用量、计算等进行了重大修改,只进行验证是不够的,应使用比较全面和复杂的评价方法,可参考之前准确度和精密度确认的相关文章。


批内精密度的验证主要参考EPI5-A3,从「人、机、料、法、环」五个角度讲述了准备工作、实验设计、验证方法、数据记录及处理、结果的判读。


02

验证方法和数据处理

2.1、方法简介

本文主要参考CLSI EP15-A3精密度验证方法:在5个工作日内重复检测同一批样品,每个样品重复测量5次。如需要更可靠的稳定性,则建议增加实验天数。


需要做好实验计划,合理选择样品,实验需在1周内完成。


精密度验证的基本流程如图1所示。


图1|精密度验证基本流程


2.2、准备工作

2.2.1、熟悉期


明确需要做精密度验证的检测系统后,工作人员必须熟悉仪器的操作和维护、样品准备方法、检测系统的校准。因检测系统和方法的复杂程度不同,熟悉期的长度也不同,操作者应能很熟练地操作仪器。


a) 人员培训:在实验正式开始前,要对相关操作人员培训。培训内容如下:

  • 1) 仪器:仪器的操作、维护程序、异常识别等;

  • 2) 实验材料:样品或质控品准备方法、使用注意事项、剩余样品的处理方法:其他耗材的需求及使用注意事项。


b) 质控程序:在熟悉期就应该建立该方法的质控程序。根据厂家说明书,确认仪器操作在控,可使用厂家推荐的质控方法,但不应使用厂家建立的靶值和控制限建立质控范围。关于质控程序的建立,可以参考CLSI C24。


c) 实验记录:为确保实验期间数据的可追溯性,应详细记录实验过程。需要记录的内容:仪器名称和检测信息(分析物种类、数量和单位),试剂和校准品批号,选择某测量浓度的理由,样品信息(组成、不确定度等),精密度声明的来源(通常是厂家提供的说明书(PI)中的表格),实验所用的软件工具及其版本,检测数据回顾和数据处理的个人责任,实验设计和延期的任何决定。


d) 数据处理方法:选定一种数据处理的方法后,应注意一些潜在的误差来源,例如,每一个计算步骤的公式转变、有效数字的取舍、表格的完整性和公式的正确性等。


2.2.2、设备和环境要求


实验前应核查设备是否处于受控状态,在设备运行期间应保持实验室内环境始终处于受控状态,无空气污染,保持足够的通风。


2.3实验设计

2.3.1、天数、批次及重复次数


精密度验证实验采用基本的5×5设计,检测至少2个不同浓度的样品,检测5天,每天检测1批,每批每个样品重复测量5次。每个样品总共得到25个结果。


为了提高验证结果的精确性,实验可以增大检测批次。如为了获得更可靠的实验室内不精密度,在不降低重复性的情况下,精密度验证实验检测天数可为7天,每个样品每天检测4次。


2.3.2、样品


a) 样品选择:应至少选择2个样品,最好是临床患者单份血清或混合血清,或者商业性的质量控制材料。


b) 浓度选择:样品应该有不同的检测浓度,至少包含两个浓度水平;最好有一个代表了临床决定值(临界值)或参考限,或分别落在正常和异常范围。


c) 样品保存:为保证整个实验中样品的稳定性,应注意样品的准备和储存。同时注意死腔体积,避免出现用量不够的情况。

  • 1) 厂家生产的质控品或校准品:由于精密度验证实验需进行5天,进行精密度验证的样品应具有很好的稳定性和均匀性。若选用样品为冻干品或干粉,为避免瓶间差造成的影响,宜取多瓶样品复溶,充分混匀后分装在密闭小瓶中,根据质控品或校准品的特征选择相应的温度储存。每天在测量前取出,室温平衡混匀后进行精密度实验。

  • 2) 自制样品:应有充分证据证实其具有很好的稳定性和均匀性。


d) 过程:实验开始时,根据厂家说明书对检测系统进行校准。如果实验过程中进行多次校准,须在实验报告中予以说明,并考虑校准对实验结果造成的影响。


安排好日常工作,保证实验操作人员的固定性很重要。因为操作者引起的变异,如样品处理,这些因素会影响全自动检测分析方法。


每个样品检测5天或更多天,每天检测1批,每批重复检测5次。检测时应先做质控,根据质控结果判断是接受还是拒绝本批次的检测结果。


对于那些在分析前样品需预处理(如提取或稀释)的检测方法,则应平行预处理5份再进行样品的检测,而不能简单处理样品一次就进行重复性检测。样品处理过程要与厂家建立精密度时所声明的保持一致。


2.4、精密度验证实验流程

精密度验证实验为用户提供了精密度性能验证的指导和方法。为了区分厂家的SD声明和用户的SD验证值,本文分别用希腊字母和罗马字母下标来表示精密度类型(表4.5.1)。


表1 |  精密度术语的命名

通常,厂家有两种精密度声明,重复性(批内不精密度)σR和实验室内不精密度σWL。


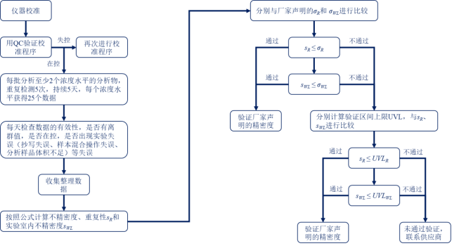
本文提供了从这两种声明中识别总变异的统计学方法。图2为样品的(重复性和实验室内)不精密度的验证和分析过程。


图2|样品精密度(重复性和实验室内不精密度)验证分析过程


为了更适用于检验机构和临床实验室用户,本文精密度验证中样品检测次数比确认时要少,厂家确认精密度一般依据20×2×2进行,两个实验均用方差(ANOVA)分析来计算不精密度。



声明:
1、凡本网注明“来源:小桔灯网”的所有作品,均为本网合法拥有版权或有权使用的作品,转载需联系授权。
2、凡本网注明“来源:XXX(非小桔灯网)”的作品,均转载自其它媒体,转载目的在于传递更多信息,并不代表本网赞同其观点和对其真实性负责。其版权归原作者所有,如有侵权请联系删除。
3、所有再转载者需自行获得原作者授权并注明来源。

最新评论

关闭

官方推荐 上一条 /3 下一条

客服中心 搜索 洽谈合作
返回顶部